Depuis l'installation de la PAC (voir mon installation dans la signature), j'ai fait mettre des panneaux solaires pour l'ECS.
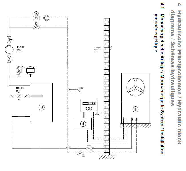
L'installation actuelle de la PAC est celui-ci :

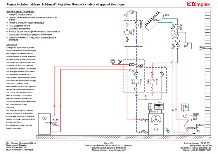
Pour la PAC, l'installateur m'a installé le module d'eau chaude sanitaire WWM 25 :

L'installation actuelle du CESI est celui-ci :

J'aimerai faire 2 modifications :
1°) Je voudrais modifier l'installation de la PAC et utiliser ce schéma :

j'aimerai acheter moi même le DDV, mais je ne sais pas ou.
De plus je ne connais pas les prix, si quelqu'un connait les tarifs, je l'en remercie
2°) Si j'utilise le nouveau schéma, est-il possible de faire en sorte que la PAC chauffe l'ECS ?
Si oui, pouvez-vous me donner le schéma d'installation pour relier la PAC au CESI.
J'ai, à ma disposition, un échangeur à plaques :



Vous allez me demander pourquoi je n'utilise pas l'échangeur inutilisé (celui du haut) du ballon ECS :
tout simplement parce que sa surface d'échange n'est pas assez importante pour la PAC que je possède.
En effet, l'échangeur haut du ballon ECS possède une surface de 0,8 m², ce qui n'est pas suffisant pour la PAC LA16MS.
Par avance, merci pour votre réponse.


mon installation









