L'installation solaire est simple, mais je pense que le couplage avec une PAC peut interresser certains.
Tous d’abord je tiens à remercier les différents contributeurs de ce forum pour les informations eclairées qu’ils m’ont apportés.
Voici mon installation :
L’habitation :
Maison de 1967 de 140 m2 sur 2 niveaux
Isolation des combles 20 cm de laine de verre et fenetre PVC 4/16/4
Situation : 13 (Bouches du Rhone)
Température de réf. : -5°
Installation avant Travaux :
Chaudière Fuel de 1985 sur radiateur fonte
Consommation ; 2000 à 2200 l/an
Température de départ 55° à 60° nécessaire pour notre confort.
ECS par chauffeau solaire (2 échangeurs) et complément par la chaudière.
Le but était donc d’abandonner complètement le fuel.
Concernant l’ECS, apres contact aupres de CIAT, l’installateur m’a dit que l’echangeur de mon ballon solaire n’était pas assez puissant pour faire de l’ECS par la PAC. Il a donc monté une resistance electrique sur le ballon pour l’appoint. C’est pour cela que la derivation vers le ballon ECS est apres la bouteille (branchement existant avant l’instal de la PAC).
Question pour ceux qui ont un ballon ECS CIAT : Quel est la surface d’échange du ballon CIAT ? le mien fait 1 M2 est-il vrai que ce n’est pas suffisant ?
Quoi qu’il en soit, comme je me dis que de prechauffer le ballon sera toujours interressant, je suis en train de tester le prechauffage ECS par la PAC. A l’aide du regulateur de temperature, je fais un delta T entre le ballon ECS et la bouteille de melange. Lorsque le solaire est insuffisant et que la bouteille de melange est superieure de 2° par rapport au ballon ECS, le regulateur alimente le circulateur ECS. Il est vrai que le circulateur de chauffage tourne en permanence, donc je ne priorise par l’ECS, j’envisage de brancher un contacteur de commande qui coupera le circulateur chauffage lorsque le circulateur ECS est en demande.
Si la temperature de la bouteille est inférieure (T exterieure trop douce), la resistance electrique fera le complément en HC.
Actuellement le param P60 est à 0. J’hesite à activer cette fonction avec un cycle ECS la nuit. comment va elle reagir, je n’ai pas la carte de regul sanitaire CIAT ?
Si je l’active j’aurai 2 cas de figure :
1- Le solaire est suffisant, il n’y a pas besoin d’appoint par la PAC. Je presume que la PAC ne va pas lancer son cycle ECS puis que son delta de retour sera proche de 0 ?
2- Le solaire est insuffisant, il faut un appoint par la PAC. Je presume que la PAC va tourner et s’arreter ensuite lorsque son delta de retour sera proche de 0 ; meme si la durée renseignée en P63 n’est pas atteinte ?
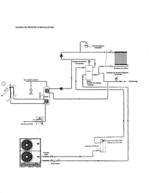
Voici quelques photos et le schéma hydraulique :





Ballon solaire

En complement quelques details sur le CESI:
Kit Giordano 2 capteurs plans 4 m2 + un ballon solaire double echangeur + une resistance d'appoint.
Les capteurs sont orientés sud-est 30 ° avec une pente de 20° environ
Je couvre 100 % des besoins en ECS (4 personnes) d'Avril à Septembre pour total annuel de couverture de 75% (donnée théorique simulée)
En cas d'absence de soleil, la PAC prend le relais puis la résistance si besoin (je suis encore en phase de réglage).

Les capteurs

Le circulateur solaire et le vase
Petit bidouillage, j'ai branché le Lave Linge sur l'eau chaude à l'aide d'un melangeur thermostatique. L'été l'eau chaude est à volonté et ma femme regle la temperature d'entrée en fonction de sa lessive. On ne reduit pas le temps de lavage mais on reduit la conso electrique.

Le Lave vaisselle est aussi branché sur l'eau chaude mais lui à l'aide d'un mitigeur simple (pas besoin de regler la temperature).
cordialement

